不锈钢旋塞阀, 内螺纹旋塞阀
|
2020-11-23 |
阀门大全
X43T-10二通铜芯旋塞阀
X43T-10二通铜芯旋塞阀

X43T-10二通铜芯旋塞阀概述:
X43T-1.0二通铜芯旋塞阀X43T二通铜芯旋塞阀适用范围城建、化工、冶金、石油、制药、食品、饮料、环保.主要性能规范适用介质水、蒸汽、油品,工作温度(℃)≤100
X43T-10二通铜芯旋塞阀主要性能规范:
|
型号
|
公称压力
PN(MPa) |
试验压力PS(MPa)
|
适用介质
|
工作温度(℃)
|
|
|
壳体
|
密封
|
||||
|
X43T-1.0
|
1.0
|
1.5
|
1.1
|
水、蒸汽、油品
|
≤100
|

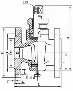
三、二通铜芯旋塞阀主要尺寸:
|
型号
|
公称通径
DN(mm) |
尺寸(mm)
|
|||||||||
|
L
|
D
|
D1
|
D2
|
f
|
b
|
z-φd
|
□s
|
h
|
H
|
||
|
X43T-10
|
15
|
80
|
95
|
65
|
45
|
2
|
14
|
4-φ14
|
14
|
26
|
99
|
|
20
|
90
|
105
|
75
|
55
|
2
|
16
|
4-φ14
|
14
|
34
|
124
|
|
|
25
|
110
|
115
|
85
|
65
|
2
|
16
|
4-φ14
|
17
|
38
|
133
|
|
|
32
|
115
|
135
|
100
|
78
|
2
|
18
|
4-φ18
|
18
|
45
|
152
|
|
|
40
|
150
|
145
|
110
|
85
|
3
|
18
|
4-φ18
|
26
|
55
|
212
|
|
|
50
|
170
|
160
|
125
|
100
|
3
|
20
|
4-φ18
|
28
|
74
|
260
|
|
|
65
|
220
|
180
|
145
|
120
|
3
|
20
|
4-φ18
|
32
|
82
|
295
|
|
|
80
|
250
|
195
|
160
|
135
|
3
|
22
|
4-φ18
|
40
|
95
|
327
|
|
|
100
|
300
|
215
|
180
|
155
|
3
|
26
|
8-φ18
|
45
|
135
|
425
|
|
|
125
|
350
|
245
|
210
|
185
|
3
|
24
|
8-φ18
|
54
|
154
|
482
|
|
|
150
|
400
|
280
|
240
|
210
|
3
|
24
|
8-φ23
|
62
|
172
|
512
|
|
|
200
|
450
|
335
|
295
|
265
|
3
|
24
|
8-φ23
|
75
|
195
|
605
|
|
|
250
|
530
|
390
|
350
|
320
|
3
|
28
|
12-φ23
|
85
|
230
|
660
|
|
|
300
|
580
|
440
|
400
|
368
|
3
|
30
|
12-φ23
|
100
|
263
|
760
|
|
四、二通铜芯旋塞阀主要零件材料:
|
零件名称 |
阀 体 |
塞 子 |
填料压盖 |
填 料 |
|
X44W-10P |
铬镍钛不锈钢 |
铬镍钛不锈钢 |
铬镍钛不锈钢 |
柔性石墨 |
|
X44T-10R |
铬镍钼钛不锈钢 |
铬镍钼钛不锈钢 |
铬镍钼钛不锈钢 |
|
|
X44W-10C |
铸 钢 |
铸 钢 |
铸 钢 |
相关旋塞阀产品系列:
|
X13W二通不锈钢内螺纹旋塞阀
|
|
X14W三通内螺纹不锈钢旋塞阀
|
|
X43W-10T二通全铜旋塞阀
|
|
X43T-10二通铜芯旋塞阀
|
|
X43W-10C二通铸钢法兰式旋塞阀
|
|
X44W-10C三通铸钢法兰式旋塞阀
|
|
X47W油密封旋塞阀
|
|
X43W不锈钢二通旋塞阀
|
|
X44W三通铸铁旋塞阀
|
|
X44W三通全铜旋塞阀
|
|
X13W二通内螺全铜旋塞阀
|
|
X14W三通内螺纹全铜旋塞阀
|
|
BX43W二通保温旋塞阀
|
|
BX44W三通保温旋塞阀
|